fullplaisir a écrit :S'il ne fallait en retenir qu'une seule chose, c'est que maintenant que le mano boost est installé, va falloir enchainer JMI
le turbal, le turbal , le turbal!!!! ![]()
fullplaisir a écrit :S'il ne fallait en retenir qu'une seule chose, c'est que maintenant que le mano boost est installé, va falloir enchainer JMI
le turbal, le turbal , le turbal!!!! ![]()
Mazda rx8 performance VR VENDUE dans le morbihan ![]()
étriers peints
vitres teintées
jantes OEM noires semi-gloss
bobines MSD et câble 8.5mm MSD
décata made in tsar (Racing Auto Japan)
C'est comme mon greddy informeter en plus petit avec un peu plus de possibilité, ![]()
192 débridée,full mazdaspeed,ligne Megan Racing,admission INJEN,Ram air RB,poulies agency power+OBX,VM+emb Exedy,collecteur RB,short shifter RE, Greddy informeter,reprog V16,msd LS2,KW v3,capot carbone,cuir biton noir/blanc, BAR av ar RB,bielette auto exe
Pour les imbéciles comme moi.
En faite c'est un mano que tu branche en continue sur le prise "diag" et qui te donne un max d'informations??
Rx8 40Th Metropolitan Grey!!
Ce n'est plus un vehicule, c'est un rêve motorisé!!!
Mais où vas tu chercher tes idées JMI ?????
Non seulement, tu fais du travail de dingues avec du gros oeuvres,
mais en plus tu fais dans le détail...
Perfectionniste jusqu'au bout,
impressionnant!!!!!
Mazda RX8 Performance Galaxy Grey 2006
+ rotor et ailettes alu
+ vitres teintées
+ catback XS Power
+ reprog by Pilaf
Vendue......
Now: Triumph Street Triple R
Annihi a écrit :Pour les imbéciles comme moi.
En faite c'est un mano que tu branche en continue sur le prise "diag" et qui te donne un max d'informations??
Oui mais tu peux aussi y rajouter les sondes des chez PLX : température liquide, pression huile, etc.
Donc possibilité d'un seul mano avec TOUT ce que tu veux dessus ![]()
Président du Mazda Motoring Club.
Ben, pour une fois, ça me laisse dubitatif ![]()
Ashmodaj a écrit :Annihi a écrit :Pour les imbéciles comme moi.
En faite c'est un mano que tu branche en continue sur le prise "diag" et qui te donne un max d'informations??
Oui mais tu peux aussi y rajouter les sondes des chez PLX : température liquide, pression huile, etc.
Donc possibilité d'un seul mano avec TOUT ce que tu veux dessus
Ha, c'est ça qui me manquait ![]()
Ashmodaj a écrit :Annihi a écrit :Pour les imbéciles comme moi.
En faite c'est un mano que tu branche en continue sur le prise "diag" et qui te donne un max d'informations??
Oui mais tu peux aussi y rajouter les sondes des chez PLX : température liquide, pression huile, etc.
Donc possibilité d'un seul mano avec TOUT ce que tu veux dessus
Tout à fait, le seul point négatif c'est le prix du mano + les 3 boitiers pour les sondes, ça commence à faire cher.
Quand Chuck Norris veut préparer une Rx8 il demande à JMI
Qui a dit que les produits PLX étaient inutiles et gadgets ?
Je vous laisse découvrir celui-ci ![]()
http://www.plxdevices.fr/product_info.p ... 702a78a535
JMI, as tu prévu une sonde AFR ?
j'ai deja... ![]()
une rx8 c'est sans doute 231 chevaux sous le capot, et un âne au volant.
http://www.usolemarinu.com
Ça semblait évident pardon ![]()
Bon ben il ne te manque plus que le banc a rouleaux ![]()
il a déja aussi:
coment crois tu qu'il a pu enlever son moteur tout seul ![]()
non non non ![]()
C'est de la chêvre qu'il s'est servi pour sortir le moteur

Quoique j'ai un serieux doute sur l'utilisation réelle de l'engin ![]()
jmi a écrit :bonsoir
![]()
bon dernière étape de la modif compteur R3, bin oui, le r3 en l’état il est tout simple, beau, mais trop simple, donc zou j'ai donc commander un PLX obd2 en 52mm.
c'est de la bombe ce truc.
donc en gros pour faire simple dans un simple mano, tu as un affichage oled qui peut donc tout afficher au niveau des infos obd.
le gros plus:
on peut télécharger via le pc sont propre fond d’écran , sont mano, sont affichage, son texte...bref comme dit henry ça decouane..![]()
j'ai donc supprimer l'aiguille de la température d'eau, pour insérer le PLX.
le tableau de bord de la r3 a cette particularité c'est que les led d'affichage sont disséminer a des endroit différent du phase1, et donc a cet endroit je ne perd que l'info DSC.
pas bien grave en somme.
j'ai fait quelque photos du montage a blanc, mais pas encore le compteur éclairé dans sa totalité.
mais déjà c'est le résultat que j’espérai.
pour ceux qui sont déjà monté dans une civic fn2, ça donne cette effet d'incrustation...![]()
a plusps: le bip se trouve dans le bloc compteur, et vous pouvez donc supprimer ce son horrible...
Excellent ton montage ODBII
Veut pareileuhhh
--------------------------
Il va où cet écrou ?
On devrais presque ouvrir un post spécifique huile 2T ^^
Pour la motul TCW3, j'en ai parlé avec Rotary-R, pour savoir ce qui a motivé son choix, pas de spécifications techniques, pour lui c'est simplement parce que c'est propre avec cette huile, par contre je ne sais pas ce qu'il a testé d'autre...
c'est claire il faudrait ouvrir un post.
et aussi avoir un suivi du bloc en interne (endoscopie) pour suivre l'evolution des moteur.
bonne idée. ![]()
une rx8 c'est sans doute 231 chevaux sous le capot, et un âne au volant.
http://www.usolemarinu.com
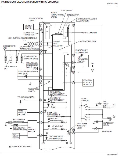
@jmi, sur le compteur de la R3, il y aurait un potentiomètre pour ajuster les infos en provenance de la jauge à essence, à voir si cela pourrait atténuer le décalage ![]()
Sinon, concernant la l'allumage de la zone rouge variable cela se fait directement via les infos du PCM à partir de la sonde de température
extrait de la doc du compteur de R3
![]()
merci guizmo tu est un chef..
surtout que je peut connaitre le niveau exacte avec le plx (en %)
![]()
une rx8 c'est sans doute 231 chevaux sous le capot, et un âne au volant.
http://www.usolemarinu.com
Bon voila j'ai lu les 104 pages de ton post JMI et franchement chapeau. Ta caisse est magnifique et elle a l'air de marcher super fort. J'attend avec impatience ton premier 50/150 avec ton moteur bien rodé.
J'avoue que j'aimerai bien arrivé un jour à ton niveau de fiabilisation et pour moi je pense que ta voiture est très homogène comme ça. Le turbo et le compresseur n'apporte pour moi rien sur la Rx8 car tu change la philosophie complète de la voiture. Si tu veux un turbo tu prend un Rx7 Fc turbo 2 ou une Fd. Pour moi laisse la comme cela et sort nous 2 3 chrono. ![]()
En tous cas j'ai appris énormément grâce à ton post et j'espère en apprendre encore.
![]()
I love sound of Rotary

-> Opel Corsa 1.2L 97 -> Civic EK3 96 -> Mazda Rx8 231ch 04